СХЕМЫ ЭЛЕКТРИЧЕСКИЕ ФУНКЦИОНАЛЬНЫЕКамаз / ЭЛЕКТРООБОРУДОВАНИЕ / СХЕМЫ ЭЛЕКТРИЧЕСКИЕ ФУНКЦИОНАЛЬНЫЕ
На всех схемах единый перечень элементов, зоны расположения элементов в полумонтажных схемах могут незначительно отличаться (рис. 328-337).
| Зона | Поз. обоз. | Наименование | Кол. |
| 5A 5A 5A 5A,5B,5B,1A 2A 1A 1A 1A 1A 1A 5B,2B 5B,2B 5B,1B 5B,1B 5B,1B 4A 5A 4B,3B 4A 4A 3B 3B 2B 2B 2A 2A 2B 2B 2B 3A 1A 1A 1A 4B 3B 3B 4A,4A 1B 5B 3B 3A 3B 3B 3B 3A 2B 2B 2B 2A 1A 1A 3A 2A 5A 5B 3B,2A 2B 4B 4B 3B 3B 3B 5A 5A 5A 5A 5B 5B 5B 5B 5B 4B 5A 4A 4B 4B 3A 3A 4B 4B 3A 3A 3A 4A,4A 3B,3A 3B 2B 1A 5B 5B 5B 5B 5B 5B 5B 4B 4B 4B 4B 2A 2B 4B 1B 1B 1B 1B 1B 2A 5B 2B 3A 5B 4A 4A 1B 4A 3A 2B 5A 2A 1A 1A 1A 4A 3B 3B 3B |
B1 B2 B3 B4, B5, B6, B13 B7 B8 B9 B10 B11 B12 E1, E25 E2, E24 E3, E30 E4, E23 E5, E26 E7 E8 E9, E16 E10 Е11 E13 E14,E15 E18 E19 E20 E21,E22 E27 F1 F2, F3 F4 G1 G1 G2, G3 H1 H2 H3 H7,H8 H9 K1 K2 K3 K4 K5 K6 K7 K8 K9 K10 K12 K16 K17 K18 K19 M1 M2 M3, M4 M5 P1 P2 P3 P4 R1 S1 S2 S3 S4 S5 S6 S7 S8 S9 S10, S31 S11 S12 S14 S15 S17 S18 S21 S20, S22 S23 S24 S30 S33,S34 V1, V6 V2 V3 V4 X1 X2 X3 X4 X5 X6 X7 X9 X10 X11 X14 X15 X16 X18 X19 X20 X21 X22 X23 X24 X25 X29 X30 X31 X32 X33 X39 X40 X41 X43 Y1 Y2 Y4 Y5 Y6 Y8 Z1 Z2 Z3 |
Датчик вспомогательного тормоза ММ125Д-3810600 ТУ37.003.546-76
Датчик уровня топлива СЯМИ 407 611-114-01 (или СЯМИ 407 611-114-02)
ТУ4573-002-12258598-93
Датчик спидометра 2001.3843 ТУ37.003.1270-75
Датчик падения давления в 1, 2, 3, 4 тормозных контурах ММ124Д-3810600
ТУ37.003.546-76 Датчик контрольной лампы засоренности масляного фильтра Датчик давления масла ММ370 ТУ37.003.387-78 Датчик аварийного давления масла ММ111Д-3810600 ТУ37.003.546-76 Датчик указателя температуры ТМ-100А ТУ37.003.568-77 Датчик сигнализатора температуры ТМ111 ТУ37.003.569-90 Датчик контрольной лампы стояночного тормоза ММ124Д-3810600 ТУ37.003.546-76 Фара противотуманная ФГ152А ТУ37.003.751-80 Указатель поворота передний 26.3726 Повторитель боковой указателя поворота УП101В Фара дополнительная 2012.3711 ТУ37.458.043-80 Фара 341.3711 ТУ37.003.1000-80 Фонарь задний левый ФП130-В Фара ФГ318-БО ТУ37.003.737-76 Фонарь габаритный 26.3712.
Фонарь заднего хода ФП135-Г
Фонарь задний противотуманный 2412.3716 ТУ37.003.1104-82
Фонарь автопоезда УП101-В
Плафон кабины П1.3714010
Плафон вещевого ящика ПК142Б
Плафон спального места ПК142Б
Фонарь задний правый ФП130-Г
Свеча факельная штифтовая 1102.3740
Лампа подкапотная ПД308-Б-О ТУ37.003.187-80
Блок предохранителей 111.3722 ТУ37.003.754-76
Блок предохранителей ПР112 ТУ37.003.775-76
Предохранитель ПР119-01 ТУ37.003.731-76
Генератор Г273В (800 Вт) ТУ37.003.790-77
Генератор 6562.3701 (2 кВт) ТУ37.003.1412-91)
Батарея 6СТ-190А ТУ16-729.384-83
Блок контрольных ламп тормозной системы 2312.3803010-23 ТУ37.003.1109-92
Реле - сигнализатор 733.3747-10 ТУ37.003.709-80
Блок контрольных ламп тормозной системы 2312.3803010-24 ТУ37.003.1109-92
Лампа контрольная включения КОМ 2212.3803-15 ТУ37.003.1109-92
Сигнал звуковой С313/С314 ТУ37.003.688-75
Реле стартера 738.3747-20 ТУ37.469.023-97
Прерыватель контрольной лампы ручного тормоза РС493 ТУ37.003.588-77
ТУ37.003.1010-80 |
1 1 1 4 1 1 1 1 1 1 2 2 2 2 2 1 1 2 1 1 3 2 1 1 1 2 1 1 2 1 1 1 2 1 1 1 2 1 1 1 1 1 1 1 1 1 1 1 1 1 1 1 1 1 1 2 1 1 1 1 1 1 1 1 1 1 1 1 1 1 1 2 1 1 1 1 1 1 1 1 1 1 1 2 2 1 1 1 1 1 1 1 1 1 1 1 1 1 1 1 1 1 1 1 1 1 1 1 1 1 1 1 1 1 1 1 1 1 1 1 1 1 1 1 1 1 1 |
Рис. 328. Функциональная схема электроснабжения для всех автомобилей с
генератором 800вт.Схема имеет два варианта выключателя приборов и стартера
Рис. 329. Функциональная схема электроснабжения для всех автомобилей с
генератором 2квт.Схема имеет два варианта выключателя приборов и стартера
Рис. 330. Функциональная схема пуска двигателя распространяется на все
автомобили
Рис. 331. Функциональная схема контрольно-измерительных приборов имеет
вариант исполнения для автомобилей с двумя топливными баками
Рис. 332. Функциональная схема стеклоочистки, отопления и звуковой
сигнализации распространяется на все автомобили
Рис. 333. Функциональная схема внутреннее освещение распространяется на все
автомобили
Рис. 334. Функциональная схема наружнего освещения. Распространяется на все
автомобили
Рис. 335. Функциональная схема наружней световой сигнализации и блокиорвки
колес. Распространяется на все автомобили
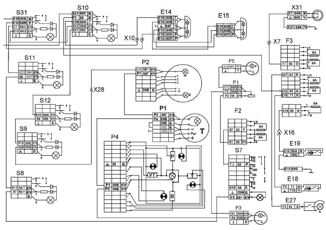
Рис. 336. Функциональная схема световой и звуковой сигализации тормозной
системы. Распространяется на все автомобили
Рис. 337. Функциональная схема подъема и опускания платформы распространяется
на все автомобили самосвалы, имеет вариант cамосвала с
прицепом
Смотрите также
Проверка защитных чехлов шарниров равных угловых скоростей и шарнира тяги
переключения передач
ОБЩИЕ СВЕДЕНИЯ
Замените порванные, потрескавшиеся и потерявшие эластичность защитные чехлы,
иначе вода и грязь, попавшие в шарниры, быстро выведут их из строя.
Расположение шарниров на автомоби ...
Ремонт
Для снятия передних колес поднимите колесо домкратом,
установите подставку, отверните пять гаек
крепления обода к ступице, снимите
прижимы колеса,
подкатите тележку 1115М или подобную ей и
сним ...
Система зажигания двигателя мод. 3313 - Система управления экономайзером
принудительного холостого хода
ОБЩИЕ СВЕДЕНИЯ
Система управления ЭПХХ двигателя 3313, ее возможные неисправности и методы
устранения аналогичны таковым для двигателя 331 с карбюратором типа “Солекс”.
Эта система состоит из э ...